

علم الكيمياء

تاريخ الكيمياء والعلماء المشاهير

التحاضير والتجارب الكيميائية

المخاطر والوقاية في الكيمياء

اخرى

مقالات متنوعة في علم الكيمياء

كيمياء عامة


الكيمياء التحليلية

مواضيع عامة في الكيمياء التحليلية

التحليل النوعي والكمي

التحليل الآلي (الطيفي)

طرق الفصل والتنقية


الكيمياء الحياتية

مواضيع عامة في الكيمياء الحياتية

الكاربوهيدرات

الاحماض الامينية والبروتينات

الانزيمات

الدهون

الاحماض النووية

الفيتامينات والمرافقات الانزيمية

الهرمونات


الكيمياء العضوية

مواضيع عامة في الكيمياء العضوية

الهايدروكاربونات

المركبات الوسطية وميكانيكيات التفاعلات العضوية

التشخيص العضوي

تجارب وتفاعلات في الكيمياء العضوية


الكيمياء الفيزيائية

مواضيع عامة في الكيمياء الفيزيائية

الكيمياء الحرارية

حركية التفاعلات الكيميائية

الكيمياء الكهربائية


الكيمياء اللاعضوية

مواضيع عامة في الكيمياء اللاعضوية

الجدول الدوري وخواص العناصر

نظريات التآصر الكيميائي

كيمياء العناصر الانتقالية ومركباتها المعقدة


مواضيع اخرى في الكيمياء

كيمياء النانو

الكيمياء السريرية

الكيمياء الطبية والدوائية

كيمياء الاغذية والنواتج الطبيعية

الكيمياء الجنائية


الكيمياء الصناعية

البترو كيمياويات

الكيمياء الخضراء

كيمياء البيئة

كيمياء البوليمرات

مواضيع عامة في الكيمياء الصناعية

الكيمياء الاشعاعية والنووية
التفاعلات واحتياجات الطاقة
المؤلف:
GEORGE T . AUSTIN
المصدر:
SHREV ‘ S CHEMICAL PROCESS INDUSTRIES
الجزء والصفحة:
ص 589
10-10-2016
2123
التفاعلات واحتياجات الطاقة
تشتمل الخطوات الاساسية لإنتاج حمض النواتج الثانوية ازالة اي من الهيدروكربونات غير المكلورة ، يليها امتصاص كلوريد الهيدروجين في الماء . وفيما يلي توضيح للكلورة النموذجية :
C6H6 + Cl2 → C6H5Cl + HCl
Benzene Chlorobenzene
وبما ان كلورة الهيدروكربونات الأليفاتية والأروماتية تطلق كميات كبيرة من الحرارة ، لذلك نحتاج الى معدات خاصة للتحكم بدرجة حرارة التفاعل .
الجدول 1 - 1 . انتاج الولايات المتحدة من حمض كلور الماء (آلاف الأطنان المترية)
|
المصدر |
1950 |
1960 |
1970 |
1978 |
1981 |
|
الملح وحمض الكبريت |
148 |
82 |
113 |
86 |
80 |
|
الكلور والهيدروجين |
100 |
133 |
85 |
161 |
212 |
|
منتجات ثانوية وغيرها |
308 |
658 |
1614 |
2245 |
2042 |
|
الإجمالي |
556 |
873 |
1812 |
3492 |
2334 |
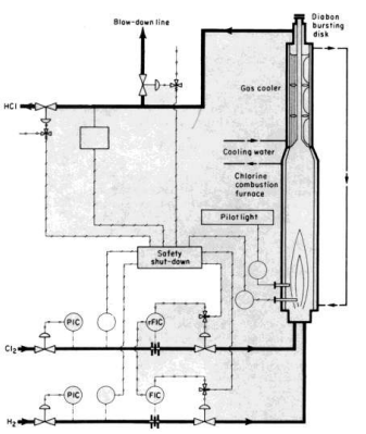
تولد الطريقة التركيبية كلوريد الهيدروجين عن طريق حرق الكلور في الهيدروجين . ترتبط النقاوة الناتجة للحمض بنقاوة الهيدروجين والكلور . ونظرا لتوفر هذين الغازين في حالة نقية جدا كناتجين ثانويين للمعالجة الالكتروليتية للصودا الكاوية ، فان هذه الطريقة التركيبية تنتج كلوريد الهيدروجين في حالة انقى منها في كل المعالجات الاخرى .
التفاعل بن الهيدروجين والكلور ناشر جدا للحرارة وبتقدم نحو الاكتمال بسرعة حالما يبدأ . ويحتوي مزيج عند التوازن على حوالي 4 % حجما من الكلور الطليق . عندما تبرد الغازات ، يتحد الكلور الطليق والهدروجين الطليق بسرعة حيث يتشكل HCl النقي عند بلوغ درجة الحرارة 200 مئوية .
الصورة 1 - 1 . فرن لإحراق الكلور .
يمكن للمصنعين الحصول ، عن طريق التحكم الدقيق بظروف التشغيل ، على غاز يحتوي على HCl 99 % . ويمكن تنقية غاز HCl الى حد اكبر عن طريق امتصاصه في الماء في ماده ماصة من التنتاليوم او الغرافيت الكتيم او المشرب . يجرد المحلول المائي من كلوريد الهيدروجين تحت ضغط خفيف ، فيطلق كلوريد الهيدروجين على شكل غاز قوي ، وينزع ماؤه الى كلوريد هيدروجين 99.5 % عن طريق التبريد الى - 12 مئوية . تستهلك كميان كبيرة من كلوريد الهيدروجين اللامائي في تحضير الكلوريدات : المثيلية ، والاثيلية ، والفينيلية ، وغيرها من المركبات الاخرى المماثلة .
حمض كلور الماء اكال جدا بالنسبة لمعظم المعادن ، ولذلك يجب الاهتمام باختيار المواد المناسبة لبناء المصانع . يمكن استخدام اية طريقة لامتصاص الماء من كلوريد الهيدروجين حيث تحرر حوالي KJ/Kg 1625 من كلوريد الهيدروجين الممتص . ويتوجب نقل هذه الحرارة بعيدا في جهاز الامتصاص ، والا فسيكون المردود ضئيلا.
الاكثر قراءة في مواضيع عامة في الكيمياء الصناعية
اخر الاخبار
اخبار العتبة العباسية المقدسة
الآخبار الصحية

قسم الشؤون الفكرية يصدر كتاباً يوثق تاريخ السدانة في العتبة العباسية المقدسة
"المهمة".. إصدار قصصي يوثّق القصص الفائزة في مسابقة فتوى الدفاع المقدسة للقصة القصيرة
(نوافذ).. إصدار أدبي يوثق القصص الفائزة في مسابقة الإمام العسكري (عليه السلام)