

علم الكيمياء

تاريخ الكيمياء والعلماء المشاهير

التحاضير والتجارب الكيميائية

المخاطر والوقاية في الكيمياء

اخرى

مقالات متنوعة في علم الكيمياء

كيمياء عامة


الكيمياء التحليلية

مواضيع عامة في الكيمياء التحليلية

التحليل النوعي والكمي

التحليل الآلي (الطيفي)

طرق الفصل والتنقية


الكيمياء الحياتية

مواضيع عامة في الكيمياء الحياتية

الكاربوهيدرات

الاحماض الامينية والبروتينات

الانزيمات

الدهون

الاحماض النووية

الفيتامينات والمرافقات الانزيمية

الهرمونات


الكيمياء العضوية

مواضيع عامة في الكيمياء العضوية

الهايدروكاربونات

المركبات الوسطية وميكانيكيات التفاعلات العضوية

التشخيص العضوي

تجارب وتفاعلات في الكيمياء العضوية


الكيمياء الفيزيائية

مواضيع عامة في الكيمياء الفيزيائية

الكيمياء الحرارية

حركية التفاعلات الكيميائية

الكيمياء الكهربائية


الكيمياء اللاعضوية

مواضيع عامة في الكيمياء اللاعضوية

الجدول الدوري وخواص العناصر

نظريات التآصر الكيميائي

كيمياء العناصر الانتقالية ومركباتها المعقدة


مواضيع اخرى في الكيمياء

كيمياء النانو

الكيمياء السريرية

الكيمياء الطبية والدوائية

كيمياء الاغذية والنواتج الطبيعية

الكيمياء الجنائية


الكيمياء الصناعية

البترو كيمياويات

الكيمياء الخضراء

كيمياء البيئة

كيمياء البوليمرات

مواضيع عامة في الكيمياء الصناعية

الكيمياء الاشعاعية والنووية
الكبريت المستخلص من غازات الفيول
المؤلف:
GEORGE T . AUSTIN
المصدر:
SHREV ‘ S CHEMICAL PROCESS INDUSTRIES
الجزء والصفحة:
ص 548
4-10-2016
2400
الكبريت المستخلص من غازات الفيول
تتزايد ازالة سلفيد الهيدروجين اثناء تنقية الغاز الطبيعي ، وغان افران الكوك ، وغاز مصافي البترول عن طريق حله في محلول كربونات البوتاسيوم او الإيثانول أمين ، ومن ثم تسخين المحلول لتجديده.
يحرق سلفيد الهيدروجين الناتج بهذه الطرقة فيعطي ثاني اكسيد الكبريت لتصنيع حمض الكبريت . ولكن اكثره يتحول الى عنصر الكبريت عن طريق مختلف تعديلات طرقة كلاوس الاصلية ، التي تتضمن التفاعلين التاليين :
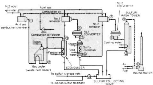
وضح استخدام هذه الطريقة في المخطط الإنتاجي في الصورة 1 - 1 .
تطالب الانظمة الخاصة بثلوث الهواء بضرورة. وجود معامل جديدة وصولا الى تحويل اكثر من 98 % ، وتطالب مقاطعة ألبرتا في كندا بتحويل مصل الى 99 % .
ولتلبية القوانين الجديدة للتلوث ، تم تطوير عده طرق لتنظيف بقايا الكبريت المنطلق من غازات الذيل في مصانع الاسترجاع . وتبين الصورة 1 - 1 احدى الطرق المستخدمة لمعالجة الغازات الذيلية . ان ما يقرب من نصف الانتاج العالمي من عنصر الكبريت يصنع عن طريق معالجة الغازات .
وتتضمن الموارد الاخرى للكبريت ، الموجودة او المحتملة ، غازات افران فحم الكوك ، والزيوت الخام التركيبية من الرمال القطرانية او الزيت الحجري .
|
الموقع |
درجة الحرارة (مئوية) |
الموقع |
درجة الحرارة (مئوية) |
|
1 |
1049 |
6 |
166 |
|
2 |
379 |
7 |
208 |
|
3 |
149 |
8 |
224 |
|
4 |
258 |
9 |
133 |
|
5 |
332 |
10 |
538 |

الصورة 1 - 1 . وحدة لاسترجاع الكبريت من نموذج كلاوس في مصنع أوكوتوكس .
يتركب غاز التغذية ( 191000 م3 / يوم ، 38 مئوية) من H2S75.1 % ،
و CO2 24.7 % ، وهيدروكربونات 0.2 % تعمل مصانع الرمال القطرانية والزيت الحجري في كندا والبرازيل. ويسترجع الكبريت حاليا بكميات ضئيلة جدا من الفحم ، ولكن الجهود بتخفيف اطلاق ثاني اكسيد الكبريت عن طريق تطوير فيولات نظيفة من الفحم قد تنتج كميات هامة في المستقبل .
يمكن لتقنية تنظيف الفحم ان تزيل حوالي نصف الكبريت الموجود في الفحم ، ويمكن ازالة الكبريت العضوي فقط بمعالجات التغويز، والاسالة ، والهدرجة . وان عددا من هذه المعالجات الان في مراحل التطوير . وحيثما توجب حرق الفيولات الحاوية على الكبريت ، تتوجب ازالة اكاسيد الكبريت بالطرق المتبعة في تنظيف غاز المدافن ، او بتقنيات احراق جديدة مصممة لإزالة الكبريت اثناء الحرق .
الاكثر قراءة في مواضيع عامة في الكيمياء الصناعية
اخر الاخبار
اخبار العتبة العباسية المقدسة
الآخبار الصحية

قسم الشؤون الفكرية يصدر كتاباً يوثق تاريخ السدانة في العتبة العباسية المقدسة
"المهمة".. إصدار قصصي يوثّق القصص الفائزة في مسابقة فتوى الدفاع المقدسة للقصة القصيرة
(نوافذ).. إصدار أدبي يوثق القصص الفائزة في مسابقة الإمام العسكري (عليه السلام)